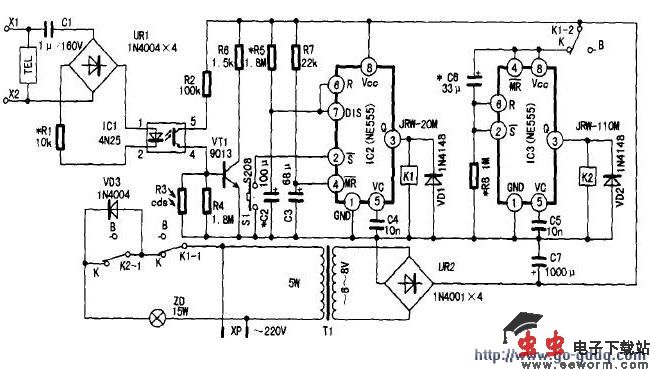
该二阶渐亮电话灯是一种便于夜间接打电话的电话机“附加”电子产品,原理电路如附图所示。其功能是:夜间有人打来电话振铃响时,电话灯ZD同时燃亮。ZD发暗红光,经过一段时间T1后ZD变成正常的强亮光。再经过一段时间T2后ZD会自动熄灭。按动轻触开关S1时,可重复上述二阶发光过程。
1.触发电路
由光耦合器IC1、开关管DWT、手动开关S1及光敏电阻Rcds等组成。触发电路与电话机并联到话线X1、X2上,静态时,由于C1的隔直流作用,话线馈送的48V或60V(由程控交换机型号而定)直流电压对电话灯电路无作用,灯泡ZD不亮。
在夜晚有电话打入电话振铃响起的同时,铃流信号(90V/25Hz)还经C1耦合、VD1-VD4整流,使光耦合器IC1(4N25)①、②脚内I正D管发光,其内部光电管受光后导通,④脚电位升高,使VT1正偏导通,第一阶定时器IC2(NE555)置位端②脚被低电平触发控制亮灯。另外,若需夜间主叫时按动轻触开关S1(S208)时,也能通过低电平信号触发IC2。光敏电阻Rcds白天受光照阻值较低,有振铃时也不会使VT1导通,故电话灯白天不会亮灯。但按S1时不受Rcds控制,因此如特殊需要白天也可亮灯。
2.一阶(暗红)定时器
由单时基电路IC2组成,其②脚被低电平信号触发后,IC2进入暂稳态,③脚输出高电平(驱动电流最大可达200mA),继电器K1吸合,其一组触点K1-1接通二阶定时器IC3电源,另一组触点K1-2闭合后,交流市电经VD11加至灯泡ZD两端。由于VD11的半波整流作用,ZD两端电压为市电的约0.45倍,即0.45×220V=99V,所以ZD发暗红光。IC2的暂态定时时间可按T1=1·1R·C3进行估算,图中给出的元件值T1=180s(3分钟)。
3.二阶(亮光)定时器
由单时基电路IC3(NE555)组成。K1吸合后,IC3得电工作,C5经R7充电,此时IC3③脚为低电平,继电器K2处于释放状态,ZD仍发暗红光。经过一段时间T2(T2=1·1R7·C5)后,③脚输出翻转为高电平,K2吸合,K2-1闭合短路VD11,所以ZD由暗红变为正常的亮光。按给出的R7、C5参数,T2=36s。也就是说,夜间电话铃响使ZD燃亮,先是发暗红,36s后K2吸合,ZD发正常亮光,直到T1结束K1释放时ZD才熄灭。
4.供电电路
220V交流市电经保险丝FU后,由电源变压器T1降压,再由VD5~VD8整流和C7平滑滤波,为电话灯电路提供工作电源。

ZEW-7559型二阶渐亮电话灯电路
觉得这篇文章有帮助吗?