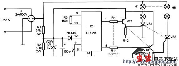
该装置的电路工作原理如图所示。它是一种利用交流电灯泡来作广告牌的应用电路。220V市电经全桥U整流,由电阻R1、R2构成的限流分压电路将电压降低,由VDW将其电压稳定在3V左右,由电容器C1滤波后供给ICHFC55工作。当IC的(1)~(8)脚变为低电平时,相应的三极管VT1~VT8依次导通,触发其单向可控硅VS1~VS8依次导通,从而使大功率的电灯炮群H1~H8依次顺序点亮。其流水速率由IC(9)、(11)脚上的电阻R3阻值确定。

该装置的电路工作原理如图所示。它是一种利用交流电灯泡来作广告牌的应用电路。220V市电经全桥U整流,由电阻R1、R2构成的限流分压电路将电压降低,由VDW将其电压稳定在3V左右,由电容器C1滤波后供给ICHFC55工作。当IC的(1)~(8)脚变为低电平时,相应的三极管VT1~VT8依次导通,触发其单向可控硅VS1~VS8依次导通,从而使大功率的电灯炮群H1~H8依次顺序点亮。其流水速率由IC(9)、(11)脚上的电阻R3阻值确定。
