珍贵文物失窃无线电寻踪装置电路

📅 发布时间:2013-09-27 13:25 👁️ 浏览:1 🏷️ 标签: 文物 无线 装置电路

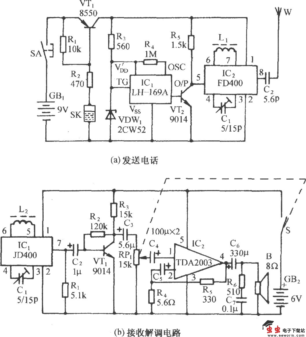
珍贵文物失窃无线电寻踪装置电路

电路如图所示。它包括振动式无线语言发射电路和无线接收、解调电路两部分。将发射电路板置于被保护的文物的机体内,当有人搬动文物时,按压式开关SA自动复位,同时,水银开关SK因搬移而接通,VT1导通,发声电路和无 线发射电路得电并发送语言报警信号。置于主人身边的无线电接收、解调电路在收到报警信号后,迅即发出“抓贼呀”的呼叫声,并可寻迹跟踪之。

觉得这篇文章有帮助吗?