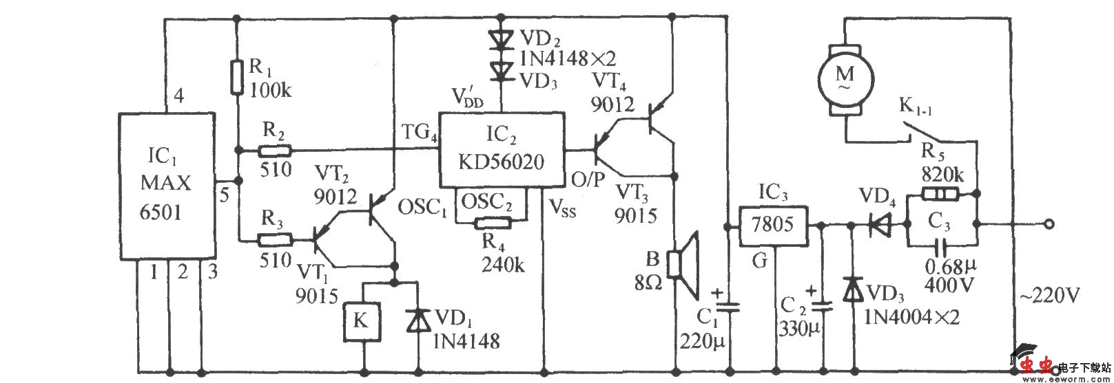
采用温度开关集成电路MAX6501的自动通风降温电路

📅 发布时间:2013-10-03 07:30 👁️ 浏览:0 🏷️ 标签: 6501 MAX 温度开关 集成电路

采用温度开关集成电路MAX6501的自动通风降温电路

图中,MAX6501是美国MAXIM公司开发的MAX系列温度开关集成电路,温控范围为45~115oC。MAX6501内部功能框图如下图所示。

采用温度开关集成电路MAX6501的自动通风降温电路

觉得这篇文章有帮助吗?