电吹风电路图

📅 发布时间:2013-09-26 05:00 👁️ 浏览:1 🏷️ 标签: 电吹风 电路图

电吹风结构

电吹风结构图

 

电吹风电路图

电吹风电路图

 

  XP为电源插头.EH为300W电热丝,R为降压电阻器,VC为桥式整流器,SA为挡位开关。

 

松下DRY1200电吹风电路图 

松下DRY1200电吹风电路图

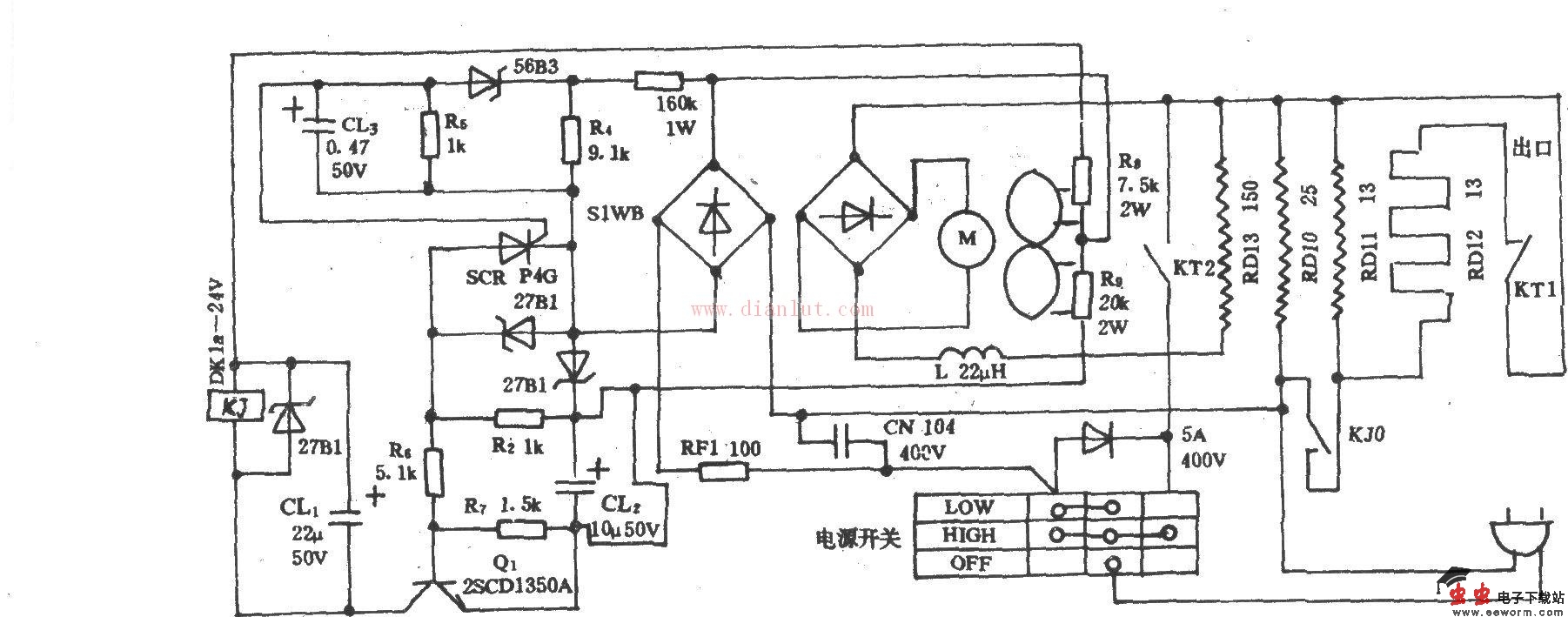
POKO牌TD-169C电吹风电路图

POKO牌TD-169C电吹风电路图

觉得这篇文章有帮助吗?