极光多功能手电筒式信号灯电路

📅 发布时间:2013-09-26 01:55 👁️ 浏览:1 🏷️ 标签: 多功能 信号灯 手电筒 电路

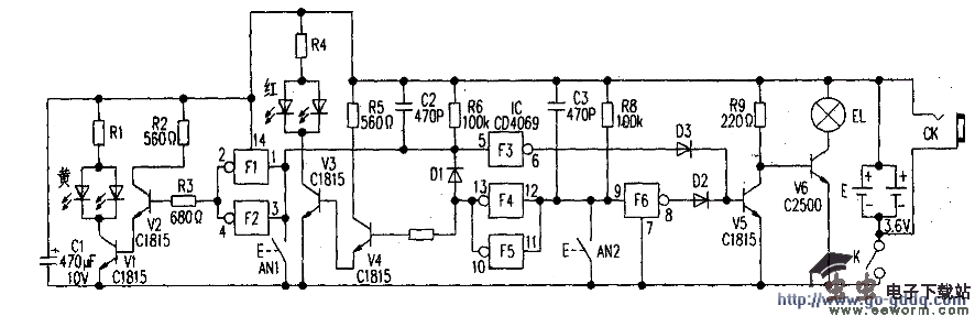
该灯主要由六非门电路CD4069和V1~V6三极管等构成。
  由两节18650锂电池供电。闭合开关K照明灯EL自动点亮。按复位开关AN1后,非门电路F的②、③、⑥脚置为高电平,V1、V2导通黄灯点亮:V5导通V6截止照明灯熄灭。按AN2时非门电路12、11、⑧脚被置为高电平V4、V3导通红灯点亮:V5导通、V6截止,照明灯不亮。同时非门的②、③被置为低电平,V2、V1截止关闭黄灯。

觉得这篇文章有帮助吗?