十路温度巡回检测电路(555、CD4069、CH208)

📅 发布时间:2013-10-09 01:35 👁️ 浏览:0 🏷️ 标签: 4069 555 208 CD

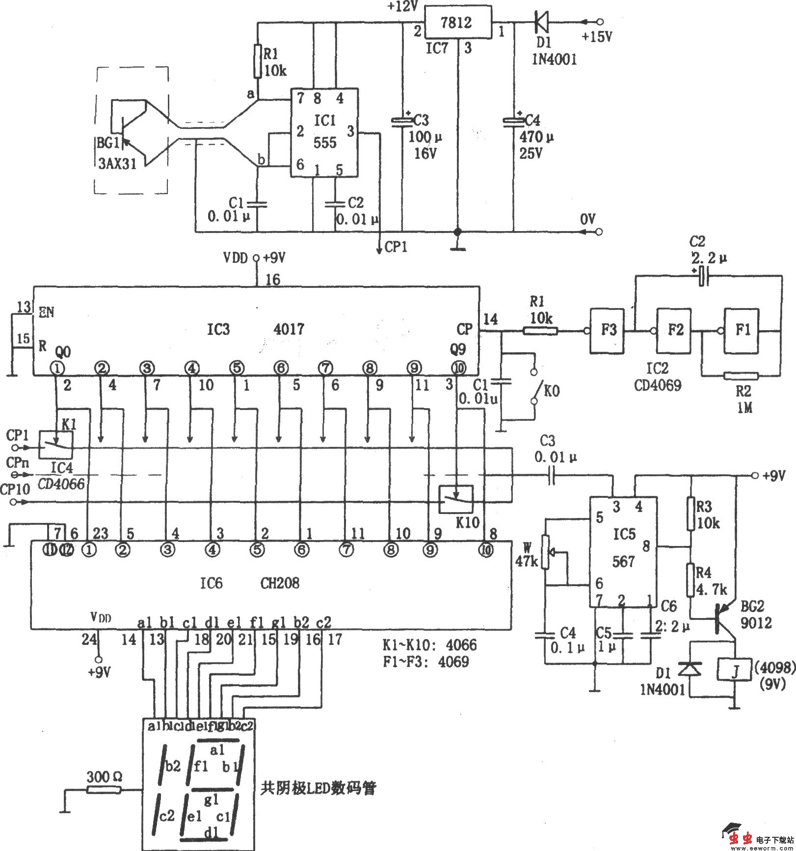
如图所示为十路温度巡回检测电路。该检测电路由温度传感器、V/F转换电路、振荡器、巡回检测程序控制、报警、译码显示电路等组成。

温度传感器采用3AX31,且接成二极管形式。当环境温度变化时,其射-集间的电阻k随温度呈线性变化。

振荡器由IC1(555)和rce、R1、C1等组成,其振荡频率为f=1.44/(R1 2rce)C1,故rce随温度呈线性变化,则f也相应成比例地变化,从而实现温度/频率的转换。若检测10个点,则需10个这样的温度/频率转换头。

电路中IC2采用六反相器CD4069,其中F1、F2、F3组成0.2Hz的触发脉冲发生器,即每5秒向计数电路IC3送一个计数脉冲CP。IC3为十进制计数器/脉冲分配器CD4017,在CP作用下,其十个输出端Q0~Q9依次出现高电平脉冲。相应使模拟电子开关K1~K10依次导通。模拟开关IC4采用CD4066,由K1~K10输出的频率信号依次送入具有锁相环回路的音频译码器IC5(567)③脚(其中IC5的中心频率为f0=1/1.1RwC4,电路中的C5可调定锁定带宽),当某一路温度超过限定范围,且与预置的中心频率f0相同时,则IC5输出低电平(自⑧脚),使BG导通,继电器J吸合,触发报警电路工作,发出报警葸响。与此同时,IC3的Q0~Q9输出的高电平信号又依次送入IC6(CH208)译码显示电路,经IC6译码后输出相应的字段信号,驱动共阴极数码管LED工作,使其显示出相应的超温场点。

本检测电路适用于机组、列车轴温等多点检测的场合。

觉得这篇文章有帮助吗?