
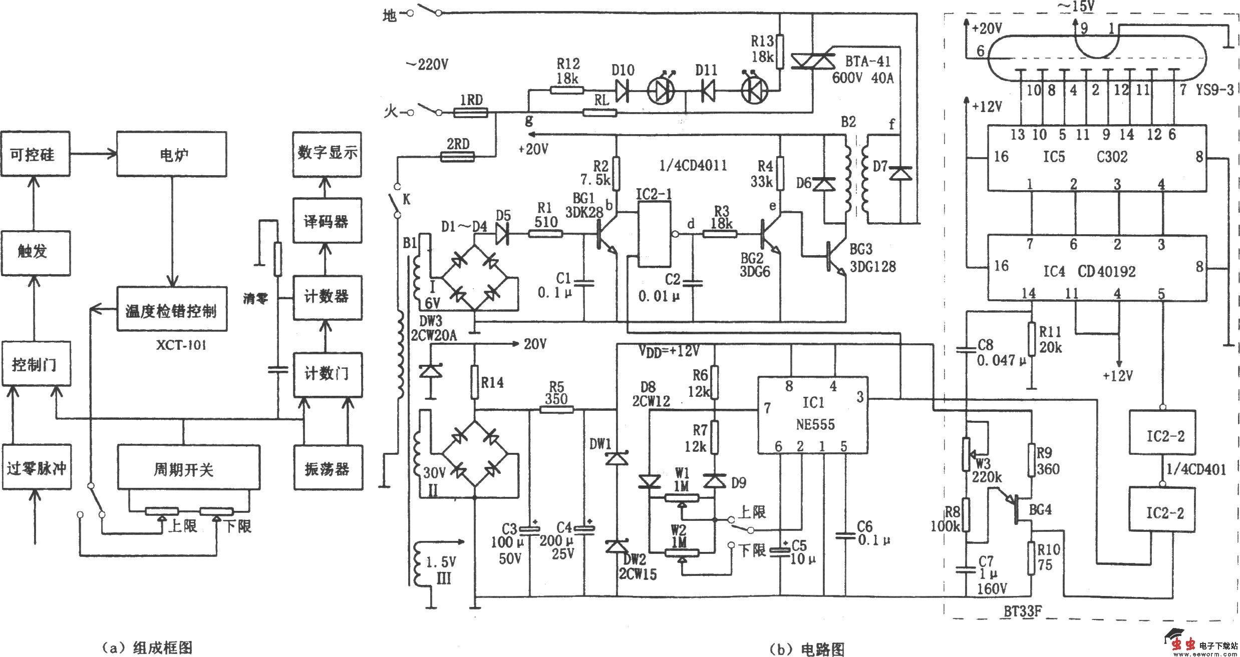
如图所示为单相可控硅过零触发电炉温控电路。该温控装置由信号检测温度控制电路、过零检测电路、周期开关、触发控制及数码显示等组成。它与XCT-101型温度控制仪配套使用,可对6~8kW的单相可控硅过零触发电炉炉温监控,升温和保温均可在1%~99%调节。
温度控制仪XCT~101用热电偶检测炉内温度,其将预选温度与炉内实际温度进行比较,当炉温超过预选温度时,输出的开关控制信号使可控硅过零触发开关改变输出功率。
变压器B1的绕组I1、D1~D4、D6、C1、BG1等组成过零脉冲检测电路,IC2-l(1/4 CD4011)为控制门,其在周期开关(IC1)输出的脉冲作用下,输出一组过零检测脉冲,通过BG2反相放大后由BG3、变压器隔离输出。
周期开关即为由IC1(555)和R6、R7、W1、W2、C5、C6等组成的占空比可调的多谐振荡器,振荡周期为T=0.693(R6 Rw R7)C5,调节W使周期T为3秒。将W1、W2的调节臂引出二线,接至XCT-101内灵敏度继电器的一组常闭触点上,以控制电炉的温度。
数码显示电路如图中虚线框内所示,由BG4产生的时基脉冲,在IC2-2(1/4 CD4011)与周期开关脉冲相与,得到计数脉冲,由计数器IC4(40192)进行计数,由译码器IC5进行BCD八段译码,然后由荧光数码管YS9—3进行功率显示。