
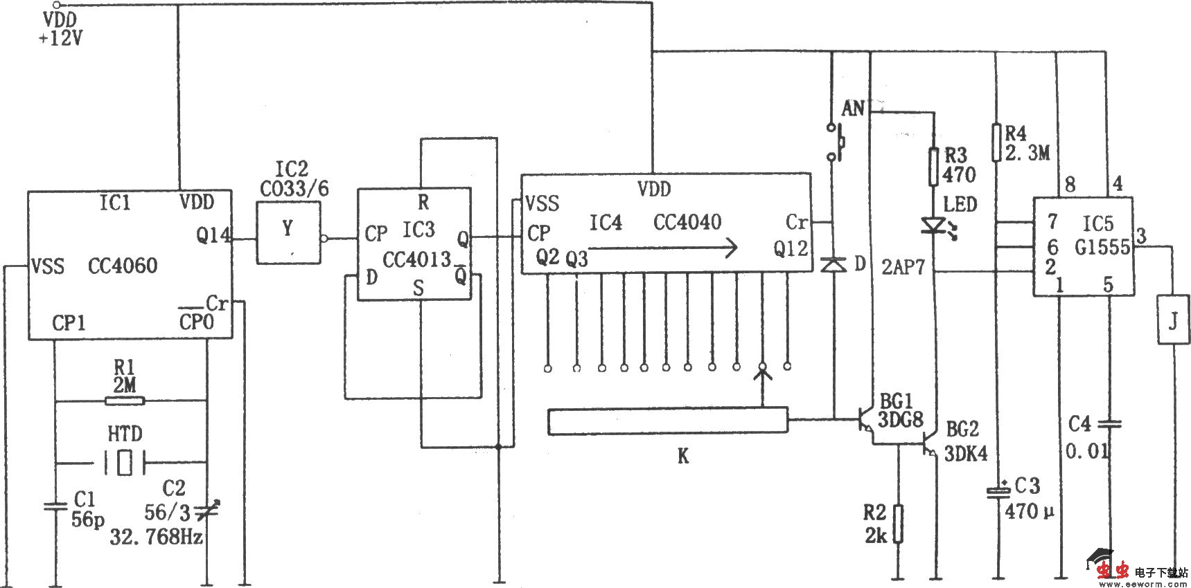
如图所示为精密数字式定时控制电路。该控制器由晶振电路、分频器、计数电路、单稳态触发器组成。
晶振电路由14位二进制串行计数/分配器、钟表晶体(32768Hz)、C1、C2等组成。晶振信号经214次分频后由③脚(Q14)输出,经IC2反相,再经双D触发器CC4013(IC3)二分频后,得到1Hz的信号,该信号加至IC4的CP端,以作为时钟控制信号。
IC4是一个12位二进制串行计数/分配器CC4040,当CP信号频率为1Hz时,11个输出端Q4~Q9、Q12~Q14可分别输出2秒、4秒、8秒、16秒、32秒、64秒、128秒、256秒、512秒、1024秒、2048秒的脉冲(阶跃高电平)。根据定时需要,可由单刀11掷分线开关K将相应的定时阶跃电平引出一路。加至放大器BG1、BG2,经放大后的信号再加至IC5②脚,使555因②脚为低电平而发生置位,③脚输出的高电平使继电器J吸合,接通相应控制的负载,使负载工作。
本控制器定时的工作程序为:等待2N(N=2~11)秒后,继电器才吸合,接通工作。之后,因C3通过R4进行充电,当C3上的电压充到使6脚电位达到2/3VDD时,555发生复位,③脚输出的低电平使继电器J释放,相应负载断电,停止工作。同时,由K引出的信号经二极管D后加至IC4的清零Cr端(12脚),对定时器进行清零,即在555输出高电平、接通负载的同时,又从0开始计数,进行下一轮的定时。因而实现了与一般定时器的不同。
本定时控制器的定时时间可从2~2048秒,分11个档次,定时精度高,较一般定时器理想。