
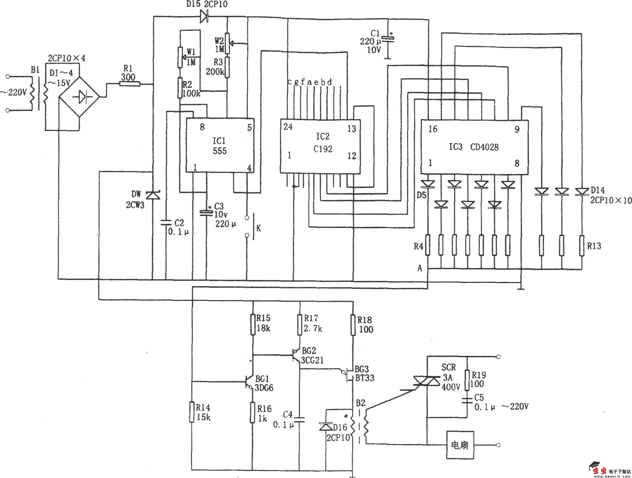
如图所示为自动变换10挡风速的控制电路。该电路包括时钟信号发生器IC1、计数器IC2、译码器IC3、同步移相电路(BG1、BG2、BG3)、可控硅控制电路SCR、降压整流电路等。其中降压整流后的电压稳定在(9~10.5)V,为整个控制器提供电源。
时钟信号发生器即为由IC1(555)、R2、R3、W1、W2、C3等组成的多谐振荡器,信号频率取决于充放电时间常数,且可通过调节W1、W2来改变该信号的频率和占空比。IC1所产生的低频方波作为IC2的计数脉冲并加至CP端(14脚)。相应十进制同步计数器IC2(C192)产生的A、B、C、D 4位二进制码加至十进制译码器IC3(CD4028),随着CP的加入,其译出的BCD码在输出端Q0、Q1…Q8、Q9依次呈高电平,从而为风速变挡提供了自动变换的基础。
同步移相电路可使IC3依次输出的信号发生改变,从而改变可控硅SCR的导通角,使电机端电压依次发生变化,实现10挡风速的自动变换。