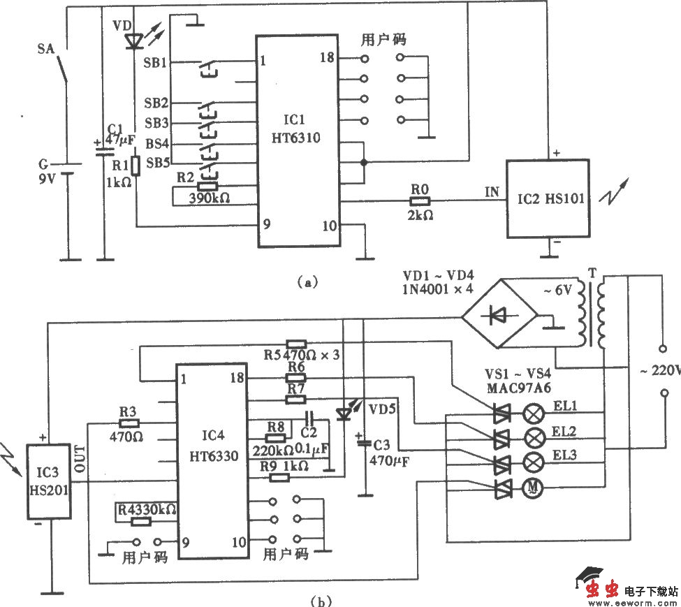
无线电遥控变色旋转灯电路

📅 发布时间:2013-09-28 17:10 👁️ 浏览:3 🏷️ 标签: 无线电遥控 旋转灯 电路

无线电遥控变色旋转灯电路 (a)发射机电路;(b)无线电接收解码控制器电路

觉得这篇文章有帮助吗?