延时报警器

📅 发布时间:2013-09-26 04:35 👁️ 浏览:1 🏷️ 标签: 延时 报警

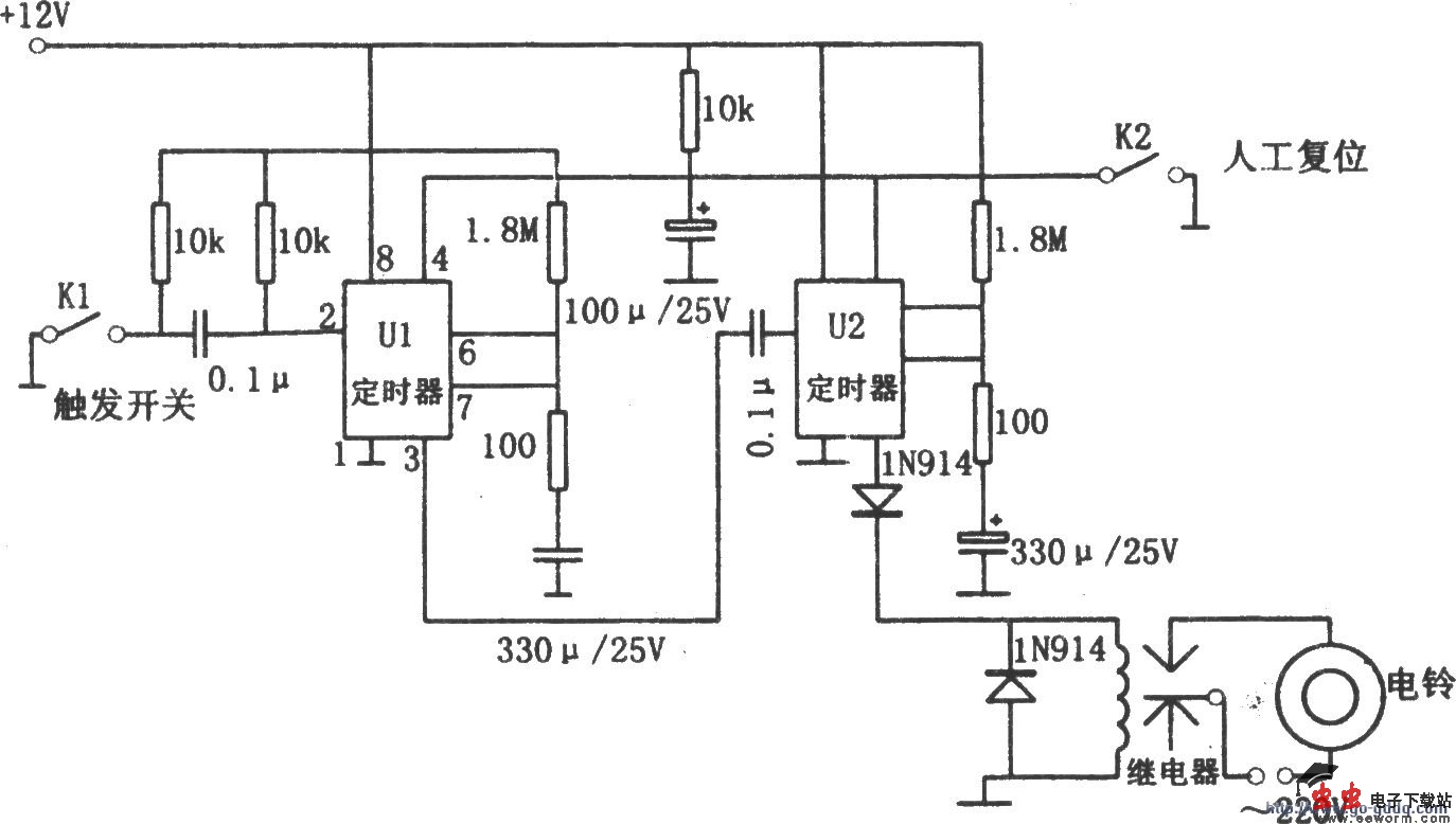
延时报警器

如图所示为延时报警电路。该报警器由两块NE555定时器、继电器、电铃、开关电源电路等组成。当开关K1闭合时,大约延时20秒后,第一块NE555才发出报警信号,以控制第2块NE555工作。第2块NE555使警铃大约响60秒。在开关K1闭合时的20秒的延时是便于:第一,让小偷上当,以在室内擒获他;第二,在主人进屋后有充足的时间接下人工复位开关,以使报警器恢复到初始状态而不发出报警信号。

觉得这篇文章有帮助吗?