无线遥控开关电路(六)

📅 发布时间:2013-09-27 15:45 👁️ 浏览:1 🏷️ 标签: 无线遥控 开关电路

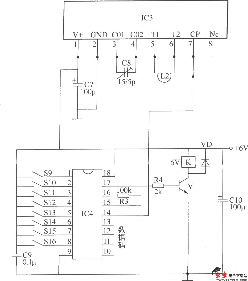
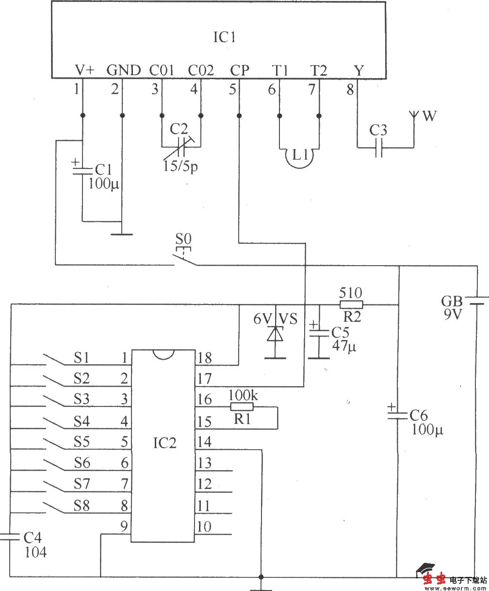
本例介绍的无线遥控开关,具有发射功率大、灵敏度高、制作成本低、电路简洁等特点,其最大遥控距离可达500m以上,既可作为灯具、家用电器的控制开关,也可用于电动玩具等方面的控制。 该无线遥控开关电路由无线遥控发射电路和无线遥控接收控制电路两部分组成。 无线遥控发射电路由数据/加密编码集成电路IC2、无线遥控发射集成电路IC1、电阻器R1、R2、电容器C1~C6、稳压二极管VS、控制按钮S0、编码开关S1~S8、振荡线圈L和天线W组成,如图所示。

无线遥控开关电路(六) 

无线遥控发射电路

无线遥控开关电路(六) 

无线遥控接收控制电路 调整C2的电容量,可以使IC1的载波频率在100~400MHz之间变化。调整C8的电容量,可改变IC3的振荡频率,使之与ICl的载波频率保持一致。 元器件选择 R1、R3和R4选用1/4W或1/8W金属膜电阻器;R2选用1/2W金属膜电阻器。 C1、C5~C7和C10均选用耐压值为16V的超小型铝电解电容器;C2和C8均选用小型瓷介微调电容器;C3选用高频瓷介电容器;C4和C9选用独石电容器。 VS选用1/2W、6.2V的硅稳压二极管。 V选用C8050或S8050、3DG8050型硅NPN晶体管。 IC1选用FDD400-1型无线遥控发射专用集成电路;IC3选用JDD400-1型无线遥控接收专用集成电路;IC2和IC4应选用配套的数据/加密编码器集成电路和***集成电路,例如VD5026和VD5027;MC145026和MC145027;YYH26和YYH27;ED5026和ED5027等型号。 L1和L2可用φ1mm的漆包线或裸铜线制成φ10mm的环形线圈(4或5匝)。 S0选用微型动合(常开)按钮;S1~S16均选用8位编码开关。 K选用通用型6V直流继电器,其触头电流负荷应根据负载的功率而定。 GB选用9V叠层电池。

觉得这篇文章有帮助吗?