XTR106校正正(或负)电桥非线性的连接电路

📅 发布时间:2013-10-06 06:35 👁️ 浏览:0 🏷️ 标签: XTR 106 校正

XTR106校正正(或负)电桥非线性的连接电路

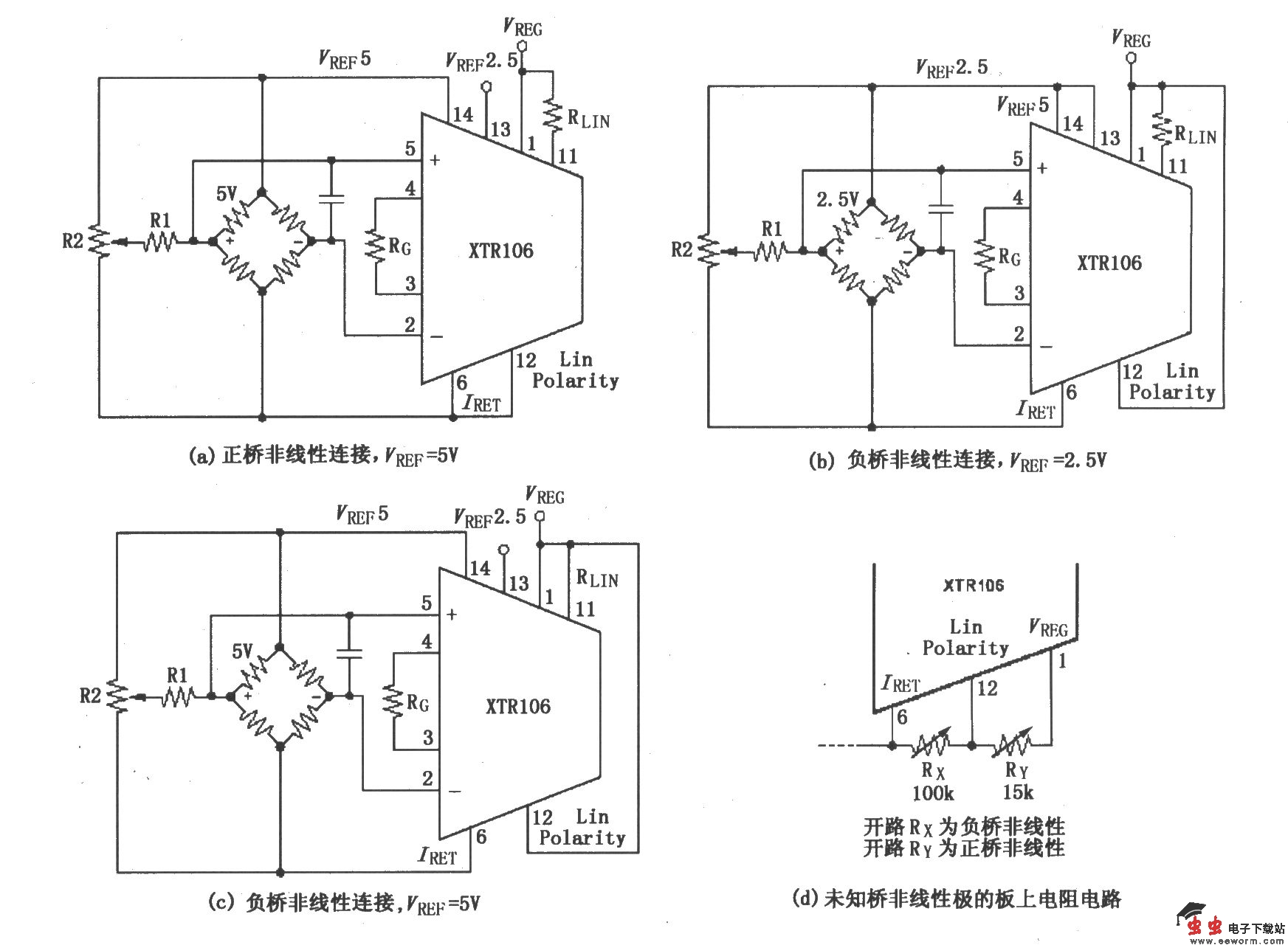
如图所示为XTR106校正正(或负)电桥非线性的连接电路。线性化电阻

XTR106校正正(或负)电桥非线性的连接电路

。增益设置电阻

XTR106校正正(或负)电桥非线性的连接电路

。全标定输出范围内调节激励电压VREF(Adj)=VREF(初始)×(1 2B)/(1-2B)。KLIN是非线性因数。其2.5V的参考值为9905Ω,5V时的参考值6645Ω。B是相对于VFS的传感器非线性(为-2.5%非线性,B=-0.025)。VFS是无线性化时的全标定桥输出。

觉得这篇文章有帮助吗?