XTR112/114三线远程电阻式热探测器连接电路

📅 发布时间:2013-10-06 05:55 👁️ 浏览:0 🏷️ 标签: XTR 112 114 远程

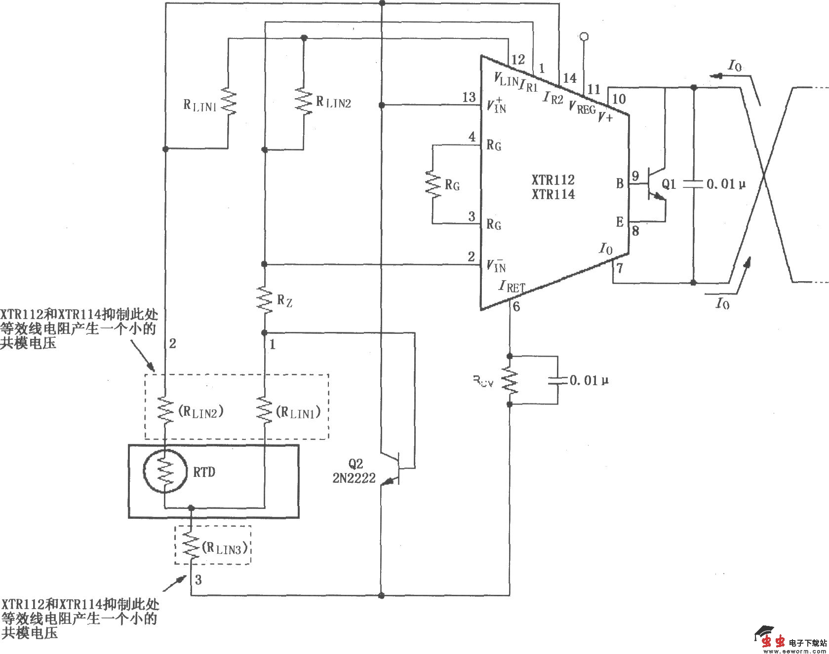
XTR112/114三线远程电阻式热探测器连接电路

如图所示,RLIN1为线性化提供正反馈;RLIN2提供失调消除电流,用于补偿由于远程RTD线路电阻引起的失调。选择时,应使流过RLIN1和RLIN2的电流相等,因此在电阻上的电压降也相等,形成共模信号,由芯片将此共模信号抑制掉。RLIN1和RRLIN2一般选取精度为1%的电阻,在大多数应用场合都能满足要求。任一RTD开路时的输出电流见下表。

XTR112/114三线远程电阻式热探测器连接电路 

觉得这篇文章有帮助吗?