XTR112/114热电偶环路测量电路

📅 发布时间:2013-10-06 05:50 👁️ 浏览:0 🏷️ 标签: XTR 112 114 热电偶

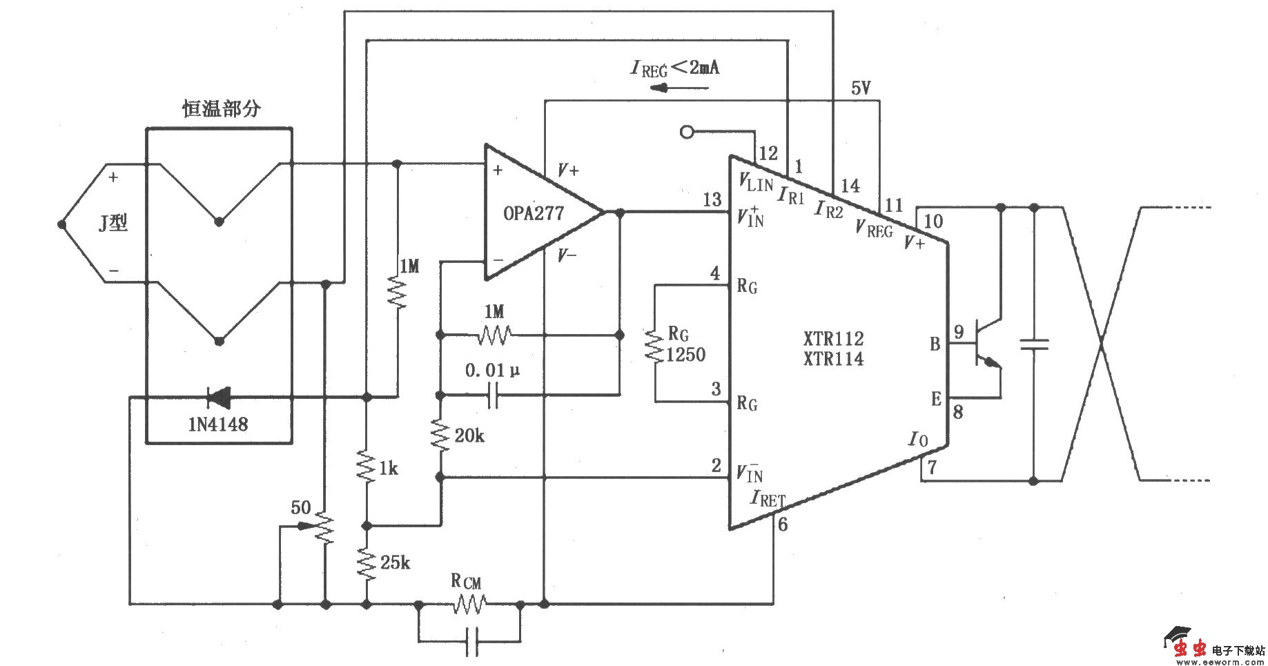
XTR112/114热电偶环路测量电路

如图所示,由OPA277构成同相放大器,利用同相放大器的高输入阻抗特性可降低热电偶失调和环路漂移。50Ω电位器用于校准,可调节放大器同相输入端偏置,使J型热电偶在工作温度范围内对应的输出电流为4~20mA。

XTR112/114热电偶环路测量电路 

觉得这篇文章有帮助吗?