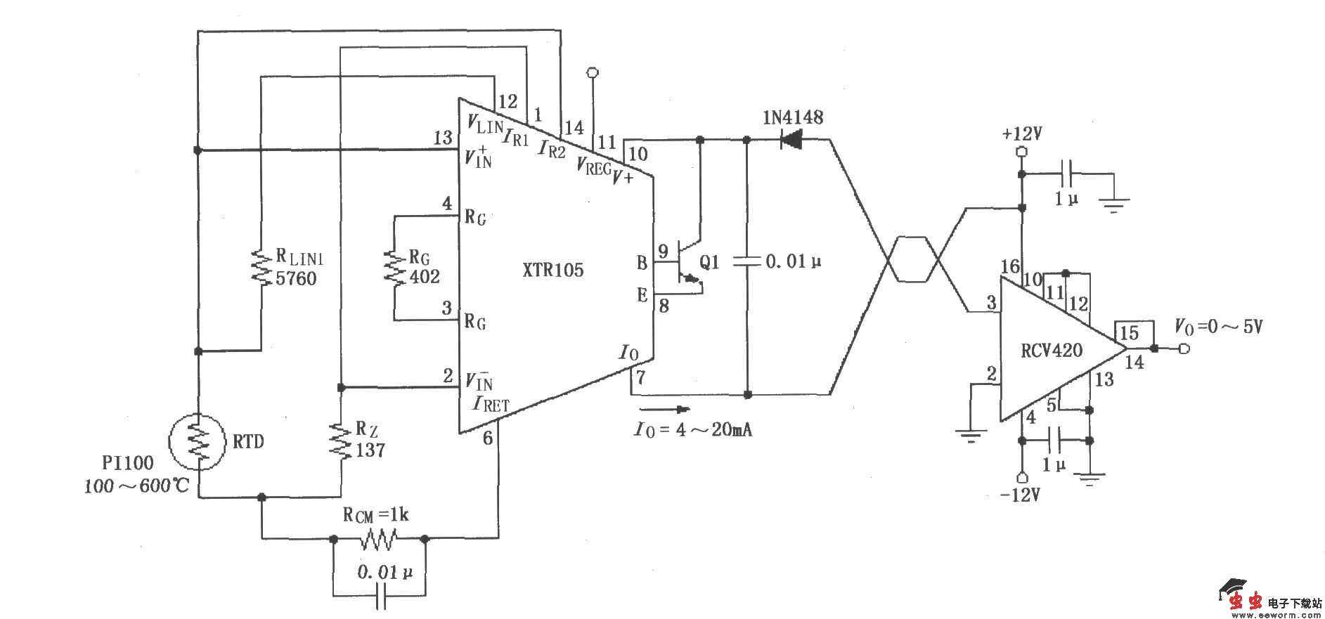
XTR105、RCV420组成的±12V供电的发送/接收环电路

📅 发布时间:2013-10-06 05:20 👁️ 浏览:0 🏷️ 标签: XTR 105 RCV 420

XTR105、RCV420组成的±12V供电的发送/接收环电路

如图所示,RTD采用Pt100型热电偶。当温度为100~600oC时,XTR105的输出电流为4~20mA,RCV420的输出电压为0~5V。图中为两线RTD连接,若用于远程RTD,建议采用三线RTDs连接,RG为383Ω,RLIN2为8060Ω。

觉得这篇文章有帮助吗?