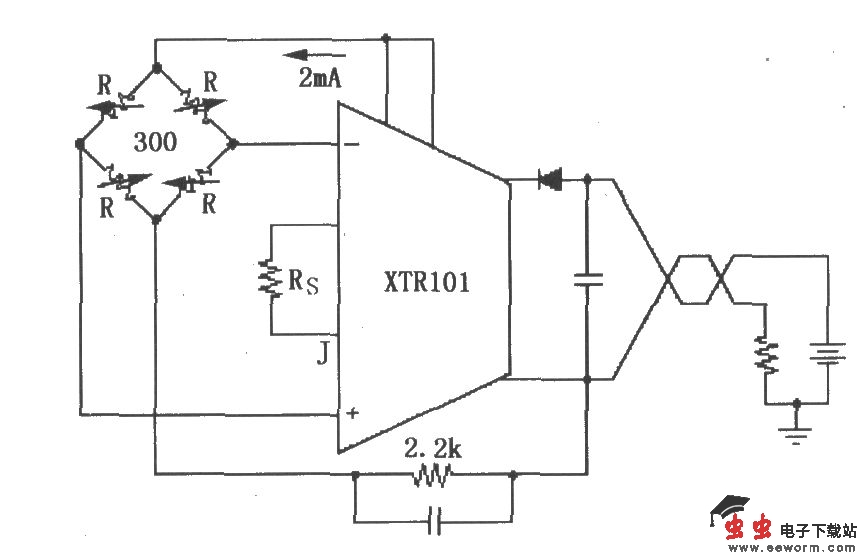
XTR101电桥输入、电流激励电路

📅 发布时间:2013-10-06 05:15 👁️ 浏览:0 🏷️ 标签: XTR 101 电桥 激励电路

XTR101电桥输入、电流激励电路

如图所示,该电路由芯片内部的两个电流源IREF1和IREF2(10脚和11脚)向电桥提供2mA激励电流,每个电流源分别输出1mA激励电流。

觉得这篇文章有帮助吗?