北京图捷电梯控制柜

📅 发布时间:2013-10-05 15:40 👁️ 浏览:2 🏷️ 标签: 电梯 控制柜

北京图捷电梯主电路:

北京图捷电梯控制柜

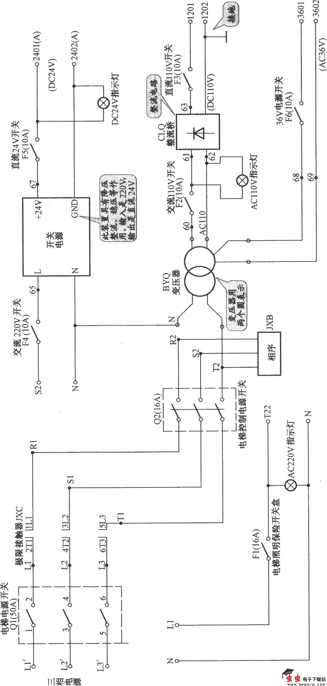
北京图捷电梯电源电路:

北京图捷电梯控制柜

北京图捷电梯安全回路电路:

北京图捷电梯控制柜

北京图捷电梯抱闸电路:

北京图捷电梯控制柜

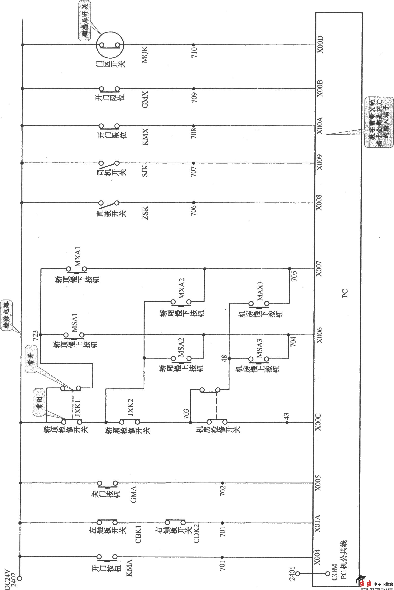
北京图捷电梯控制电路(1):

北京图捷电梯控制柜

北京图捷电梯控制电路(2):

北京图捷电梯控制柜

北京图捷电梯控制电路(3):

北京图捷电梯控制柜

北京图捷电梯控制电路(4):

北京图捷电梯控制柜

北京图捷电梯内选与外呼电路:

北京图捷电梯控制柜

北京图捷电梯开门机电路:

北京图捷电梯控制柜

北京图捷电梯指示灯电路:

北京图捷电梯控制柜

北京图捷电梯照明与PLC用电电路:

北京图捷电梯控制柜

北京图捷电梯接触器接线电路:

北京图捷电梯控制柜 

觉得这篇文章有帮助吗?