用XTR101组成的0~20mA输出变换电路

📅 发布时间:2013-09-25 08:35 👁️ 浏览:1 🏷️ 标签: XTR 101 20 mA

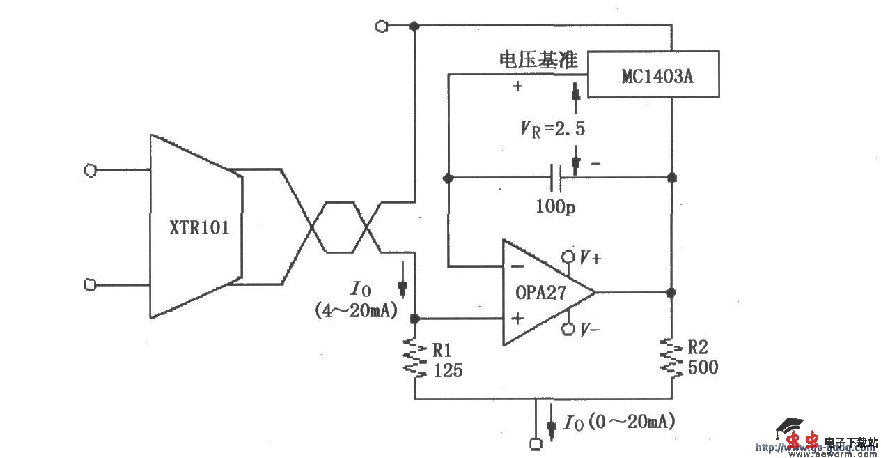
XTR101 0~20mA输出变换电路

如图所示,输出电流Io=(1 R1/R2)Io-VR/R2=1.25Io-5mA,其范围为0~20mA。如要求改变变换范围,只要改变R1与R2的比值即可。

觉得这篇文章有帮助吗?