交流电焊机节电控制器

📅 发布时间:2013-10-02 05:45 👁️ 浏览:3 🏷️ 标签: 交流电焊机 节电控制器

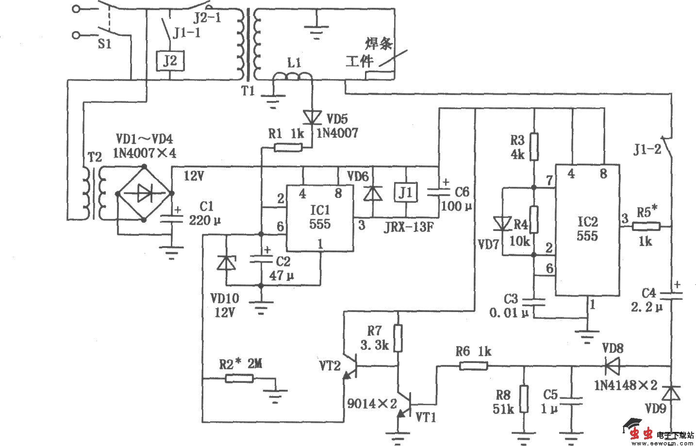
交流电焊机节电控制器

交流电焊机是间歇工作的,间歇期内的空载功耗可达几百瓦。交流电焊机节电控制器电路如图所示。本电路可使电焊机在空载时自动切断电源,焊接时又可自动接通电源,从而节电。

觉得这篇文章有帮助吗?