红外反射式自动干手器

📅 发布时间:2013-09-30 18:40 👁️ 浏览:2 🏷️ 标签: 红外 反射式 自动干手器

红外反射式自动干手器电路原理框图:

红外反射式自动干手器

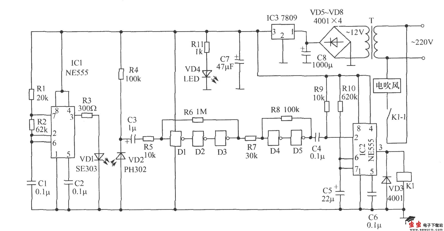
红外反射式自动干手器电路原理图:

红外反射式自动干手器 

觉得这篇文章有帮助吗?