全自动多用途应急灯电路图

📅 发布时间:2013-09-24 13:30 👁️ 浏览:1 🏷️ 标签: 全自动 多用 应急灯 电路图

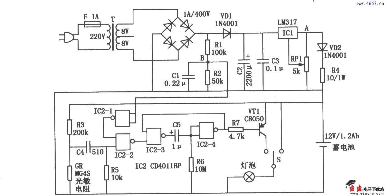
全自动多用途应急灯电路图

  
  全自动多用途应急灯的电路如图所示。平时应急灯接通市电,处于充足电备用状态。当突然停电而且周围环境光线突然由强变弱时,它能智能判断出这是由于断电引起的黑暗,并及时点亮应急灯。经过10min后应急灯会自动关闭,这时人员一般已经撤离到安全地点,无需再提供照明,关闭应急灯还可以防止过度放电损坏铅酸蓄电池。

觉得这篇文章有帮助吗?