⭐ 欢迎来到虫虫下载站! | 📦 资源下载 📁 资源专辑 ℹ️ 关于我们
⭐ 虫虫下载站
🔐 登录 📝 注册
虫虫下载站
虫虫下载站
专业电子工程师资源平台
📤 上传资源
  • 🏠 首页
  • 📦 资源下载
  • 📁 资源专辑
  • 🔧 热门软件
  • ⭐ 精品资源
  • 🎓 基础知识
  • 📐 电路图
  • 📚 电子书
  • 🔢 在线计算器
  • 🔍 代码搜索
🏠 首页 › 📐 电路图 › 555电路

📐 555电路

📊 共 2241 个电路图 🎨 设计参考
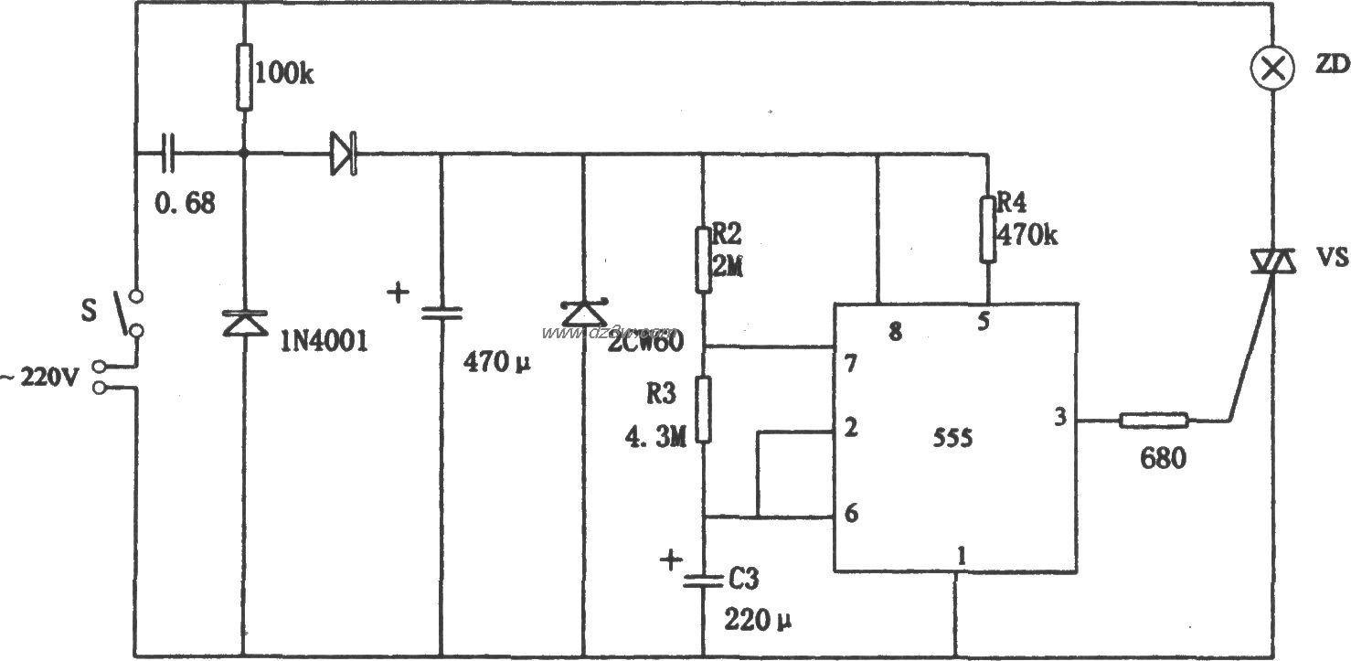
555构成的有稳压充电回路电路图

555构成的有稳压充电回路

📅 01-01 查看 →
555构成的直流稳压电源保电路图

555构成的直流稳压电源保

📅 01-01 查看 →
555构成的皮带机综合保护电路图

555构成的皮带机综合保护

📅 01-01 查看 →
555构成的多功能综合保安电路图

555构成的多功能综合保安

📅 01-01 查看 →
555构成的全自动加电保护电路图

555构成的全自动加电保护

📅 01-01 查看 →
用NE555控制的双硬盘切换电路图

用NE555控制的双硬盘切换

📅 01-01 查看 →
用NE555的室内湿度控制电电路图

用NE555的室内湿度控制电

📅 01-01 查看 →
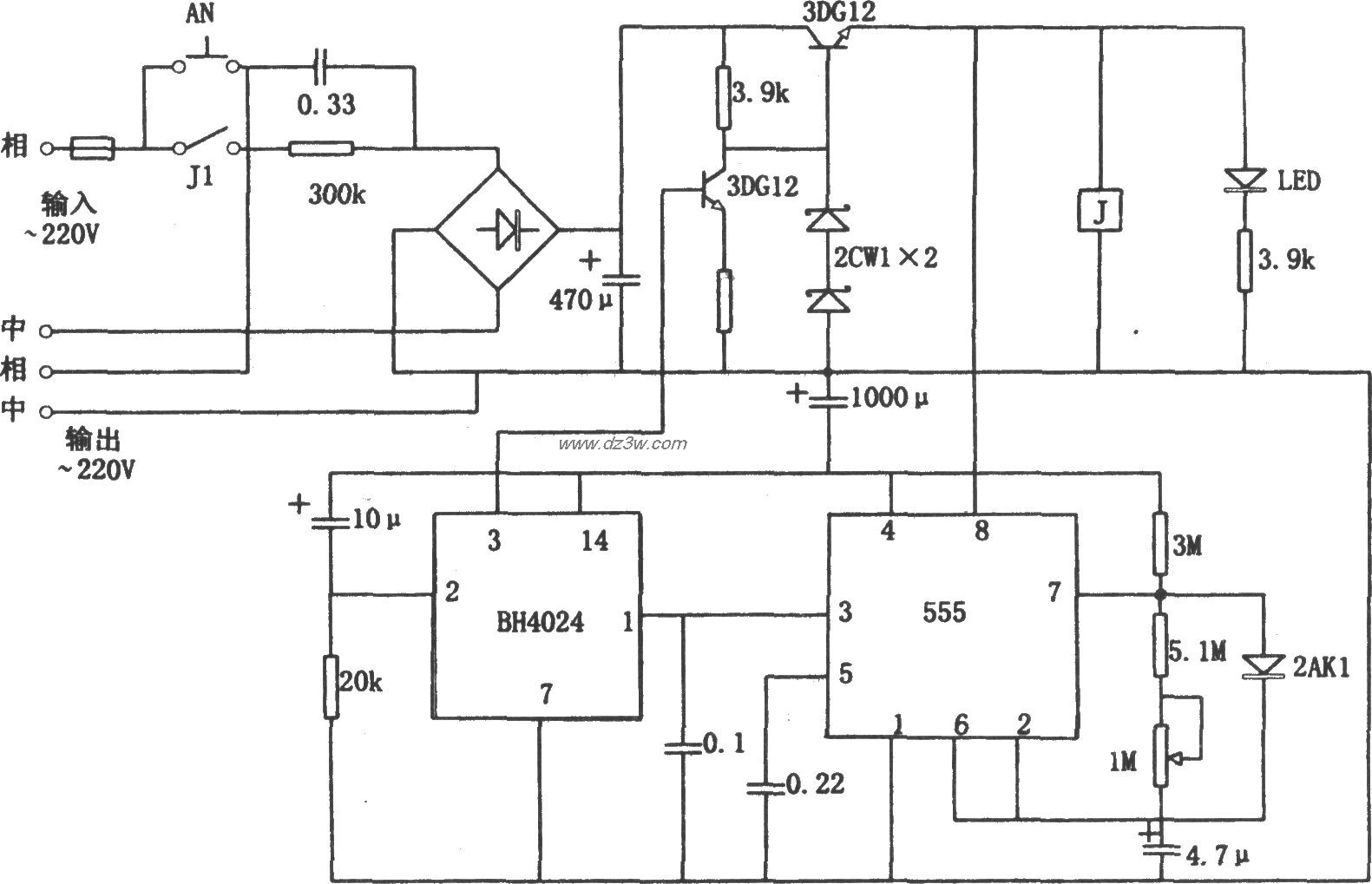
用NE555的单相定量供电控电路图

用NE555的单相定量供电控

📅 01-01 查看 →
用CD4017和NE555构成的大电路图

用CD4017和NE555构成的大

📅 01-01 查看 →
用EN555构成的汽车空调控电路图

用EN555构成的汽车空调控

📅 01-01 查看 →
用CD4040和555构成的0~电路图

用CD4040和555构成的0~

📅 01-01 查看 →
用555和7812构成的液晶投电路图

用555和7812构成的液晶投

📅 01-01 查看 →
用CD4013和NE555组成的多电路图

用CD4013和NE555组成的多

📅 01-01 查看 →
用7812和555组成的简易市电路图

用7812和555组成的简易市

📅 01-01 查看 →
555构成的电阻快速测估电电路图

555构成的电阻快速测估电

📅 01-01 查看 →
555基本电路集电路图

555基本电路集

📅 01-01 查看 →
用NE555电路组成的声光型电路图

用NE555电路组成的声光型

📅 01-01 查看 →
用NE555电路组成的发光显电路图

用NE555电路组成的发光显

📅 01-01 查看 →
555构成的关灯提醒器电路电路图

555构成的关灯提醒器电路

📅 01-01 查看 →
555构成的花盆缺水告知器电路图

555构成的花盆缺水告知器

📅 01-01 查看 →
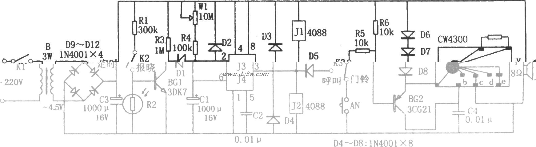
多功能定时呼叫器(555、电路图

多功能定时呼叫器(555、

📅 01-01 查看 →
555构成的亮度显示电路电路图

555构成的亮度显示电路

📅 01-01 查看 →
555构成的自动定时控制器电路图

555构成的自动定时控制器

📅 01-01 查看 →
4小时的交流电源定时器(电路图

4小时的交流电源定时器(

📅 01-01 查看 →
555构成简单的长时间定时电路图

555构成简单的长时间定时

📅 01-01 查看 →
555构成的过压指示电路电路图

555构成的过压指示电路

📅 01-01 查看 →
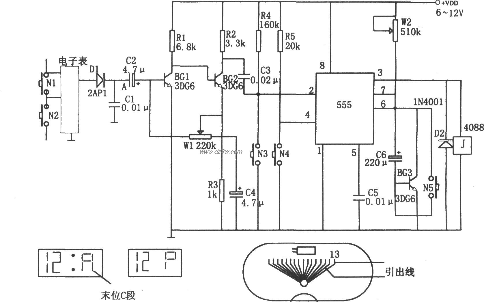
555构成的保护视力定时器电路图

555构成的保护视力定时器

📅 01-01 查看 →
开会限时定时器(555、KD电路图

开会限时定时器(555、KD

📅 01-01 查看 →
555构成的肝炎病菌消毒器电路图

555构成的肝炎病菌消毒器

📅 01-01 查看 →
555构成的三极管好坏判别电路图

555构成的三极管好坏判别

📅 01-01 查看 →
  • 首页
  • « 上一页
  • 1
  • 2
  • 3
  • 4
  • 5
  • 6
  • 7
  • 8
  • 9
  • 10
  • 下一页 »
  • 末页
🔐 用户登录
加载中...

加载登录表单中...

🎁 免费注册送10积分
加载中...

加载注册表单中...

🔑 找回密码
加载中...

加载表单中...

🔐 需要登录
🔒

登录后即可使用!

🎁 新用户注册立即送10积分
积分可用于下载资源,免费获取优质技术资料
🚪 退出登录
👋

确认要退出登录吗?

退出后需要重新登录才能下载资源

关于虫虫

虫虫下载站是专业的电子工程师资源分享平台,汇聚 622,478+ 优质资源,为工程师提供免费、专业的技术资料。

🌐

快速链接

  • 📦 资源下载
  • 📁 资源专辑
  • 📐 电路图库
  • 📚 电子书籍
  • 🧮 在线计算器

帮助中心

  • 📋 服务条款
  • ℹ️ 关于我们
  • ⚠️ 免责声明
  • 🗺️ 网站地图

联系我们

扫码关注我们

虫虫下载站二维码

虫虫小帮手

© 2011-2025 虫虫下载站 - 专业的电子工程师资源分享平台 | 让技术资源触手可及

京ICP备2021023401号-1